LLC轉換器憑藉簡單、高效的優點而成為廣泛用於PC、伺服器和電視電源的拓撲結構。其諧振操作可實現全負載範圍的軟開關,從而成為高頻和高功率密度設計的理想選擇。此外,LLC轉換器採用電容濾波器,無需輸出濾波電感。有了電容濾波器,LLC轉換器還可以使用額定電壓較低的整流器,從而降低系統成本。此外,次級側整流器可實現零電流轉換,大大減少了反向恢復損耗。利用LLC拓撲結構的各項優勢,可進一步提高效率,降低輸出整流器的損耗。
用於LLC諧振轉換器的同步整流器
使用二極體整流器時,如圖1所示,全部輸出電流流過輸出二極體。對於低電壓或高輸出電流應用,這些二極體整流器中存在顯著的效率損失和熱應力。
圖1.帶二極體整流器的LLC轉換器
如果二極體用固定的正向電壓降VF建模,則可以基於等式1估計每個整流二極體的損耗。,採取這樣的方式計算,對於具有0.5V正向壓降的12V,10A輸出設計來說,每個二極體產生2.5W的損耗,這意味著總效率損失約為4%。
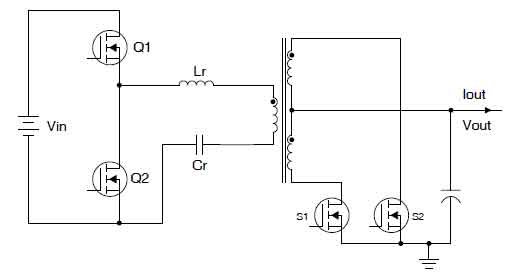
使用如圖2所示的同步整流器(SR),MOSFET上的電壓降可能遠低於典型的二極體正向電壓。
對於相同的設計,如果用MOSFET替換整流二極體,並通過適當的控制,可以使用公式2計算傳導損耗,次級側電流形狀與圖3所示的正弦曲線類似。使用4 mΩ RDSon,每個整流器損耗可降至0.247 W,相當於總效率損失0.4%。
圖2.帶同步整流器的LLC轉換器
圖3.LLC次級側電流
LLC同步整流器控制的設計挑戰
可以通過監測其漏極-源極電壓(VDS)來控制同步整流器。在同步整流器導通之前,電流流過其體二極體。體二極體正向電壓降可用於觸發同步整流器導通。在同步整流器導通後,其導通電阻變為電流檢測電阻,VDS可用於在電流反轉之前檢測電流以關斷同步整流器。儘管控制方法非常簡單,但LLC諧振轉換器同步整流器控制仍存在一些設計挑戰。
同步整流器關斷時間:LLC同步整流器控制的最大挑戰是在正確的時間關斷同步整流器。與反激式轉換器不同,LLC同步整流器通常承載更高的電流並具有更高的di/dt。如圖4所示,檢測電壓VSENSE用於同步整流器控制。
它包括RDSon壓降(VSR)和由di/dt引起的封裝電感(LD,LS)上的偏移電壓。對於高di/dt和封裝電感,該偏移電壓可能很大並且同步整流器經常過早關斷,這導致較長的體二極體導通時間和較大的傳導損耗。
圖4.同步整流器控制器檢測到的電壓
高載模式運行:與LLC轉換器中使用的同步整流器相關的另一個挑戰是高載模式運行。在高載模式期間,兩個初級側開關都將關斷。開關節點電容器與LLC變壓器磁化電感器諧振。這種低頻寄生振盪有潛在的可能使同步整流器錯誤地導通並使輸出將能量傳遞到初級側,這將導致更多的傳導損耗。
低待機功率:即使同步整流器節省了傳導損耗,由於控制電路和柵極驅動器損耗,它們也會給系統增加額外的損耗。由於節省了大量傳導損耗,因此在較重負載下這種額外損耗微不足道。但是,在空載條件下,將SR控制器置於待機模式並使用SR體二極體進行整流,可以高效地禁用SR控制器。
可靠性問題:由於電容濾波器的存在,如果兩個同步整流器同時導通,則輸出將通過變壓器短路,並且預計會發生災難性故障。防止兩個同步整流器同時導通至關重要,甚至應該考慮到由電路雜訊引起的錯誤觸發。
用於LLC轉換器的UCC24624同步整流器控制器
為了實現更好的LLC諧振轉換器效率,可引入UCC24624雙同步整流器控制器與LLC控制器(如UCC25360系列)一起使用。UCC24624實現了同步整流器控制的VDS檢測,以及針對LLC同步整流器控制挑戰的各種功能,使其成為實現高效LLC設計的理想解決方案。
為解決同步整流器提前關斷的挑戰,UCC24624實現了比例柵極驅動,以及可調節的+ 10.5 mV關斷閾值。比例柵極驅動在電流下降沿降低同步整流器柵極電壓。降低的柵極驅動電壓會增加同步整流器MOSFET RDSon,從而導致同步整流器上的壓降更高。這種增加的壓降超過了封裝電感引起的偏移電壓。加上正關斷閾值,UCC24624可將體二極體導通時間降至最低。為了使具有更高寄生電感的封裝(例如TO-220)更好地工作,通過使用從VSS引腳到同步整流器MOSFET源極引腳的外部偏移電阻,UCC24624可讓設計人員進一步提高其關斷閾值。這使得控制器更少受到MOSFET封裝的影響。

圖5.用於LLC轉換器的UCC24624雙同步整流器控制器
為了改善高載模式運行,除了傳統的停機消隱的方式外,UCC24624還採用自我調整導通延遲時間。在正常運行期間,導通延遲保持很短,從而縮短體二極體導通時間並提高效率。在高載模式運行期間,同步整流器運行從互補方式變為無轉換方式。UCC24624可通過這一指示檢測LLC是否已進入高載模式運行。這可增加導通延遲時間,有助於抑制寄生振盪。在輕負載條件下,為提供額外的雜訊抑制,導通延遲也會增加。自我調整導通延遲時間的這一性能,有助於在不犧牲效率性能的情況下抑制雜訊。
UCC24624還具有內置的自動待機模式檢測電路,而無需使用外部元件。對於空載時的LLC轉換器,轉換器以高載模式運行以調節輸出電壓。每個開關週期中的LLC同步整流器導通時間仍然很長,而轉換器的平均開關頻率非常低。UCC24624根據轉換器平均開關頻率檢測輕載條件。它可使控制器在空載時進入待機模式,有助於實現低待機功耗。
為了提高可靠性並防止兩個同步整流器同時導通,將互鎖邏輯應用於同步整流器控制的兩個通道。在一個通道處於同步整流器導通時間期間,同時禁止另一個通道同步整流器導通。即使在系統雜訊的干擾下,互鎖邏輯仍可提高運行的可靠性。
總結
憑藉所有內置智慧以及TI UCC25630系列LLC控制器,UCC24624為LLC轉換器設計中的同步整流器控制提供了高效、經濟的解決方案。