當前位置: 主頁 > 技術&應用 >
 

LED 控制發揮日行燈最大效益

本文作者:Diodes       點擊: 2017-08-08 09:20
前言:
現在歐洲已規定汽車必須配備日行燈。自 2011 年 2 月起製造的新車皆必須強制配備日行燈,商用車則是從 2012 年 8 月開始。雖然現在依法必須在車輛上安裝日行燈,但日行燈為汽車與箱型車設計人員提供許多機會,在多方面提升駕駛體驗及其品牌形象。

上述提升的關鍵在於改用發光二極體 (LED) 的固態技術。由於提升核心製程的量子效率,因此現在可輕鬆獲得汽車用途所需可靠性的高亮度 LED。

以 LED 為基礎的燈具提供比傳統白熾燈泡更高的能源效率。根據估計,相較於傳統燈泡,LED 日行燈較低的功耗可為傳統車輛每行駛 1000 公里節省 2 公升汽油,還能提升插電式油電混合車與電動車的有效行駛距離。

LED 日行燈選項的進一步優勢是其組件具有更高的可靠性。LED 超過 10 年有效使用壽命的耐久性,意味著在車輛使用壽命期間可能皆無需更換。如此使得製造商在風格與設計上擁有更大的自由度,因為更換時的可及性不像白熾燈泡那麼重要。
 
此外,LED 所需的空間比燈泡小,因此日行燈可安裝於更多不同的位置,這一切皆可大幅強化汽車製造商的品牌形象。例如,設計人員可使用 LED 燈條呈現可象徵製造商標誌的形狀,或者依循車輛的輪廓以打造更具有美感的形狀。


圖 1:LED 日行燈可提供獨特的造型選項

LED 日行燈對於駕駛情況的變化可做出更好的反應,例如,在起霧時可提高輸出,或者可降低亮度以做為停車燈使用。因此,LED 燈條的有效調光控制是電源控制器的關鍵需求,但這並非唯一需求。

汽車環境會對日間與夜間行駛用的 LED 頭燈設計帶來一些無法預期的結果。用於這些設計中使用的組件,在開發時皆必須符合產業標準的明確要求,例如 AECQ100 與 TS16949,還必須在超過消費性應用所要求的寬廣溫度範圍內運作,對於駕駛具有關鍵性的零件最高可達到 +125°C。由於前端部分電子控制單元相互接近,因此低電磁干擾很重要。
 
LED 電源與控制電路的需求有特定的電氣要求。即使在汽車正常運作狀態下,供應電壓的範圍也會涵蓋 9V 至 16V。如此即可在從亞熱帶到熱帶的各種溫度範圍條件下,為電池進行充電。但是實際電壓很容易超出上述限制。

輸入電壓可從意外反向連接電池延伸到跨接啟動情況下 12V 電池電壓的兩倍,導致負載突降而發生故障,例如纜線運作時稍有鬆動而發生暫時性的電池與發電機斷開連接時。結果將發生瞬態電壓突波,因為發電機嘗試為未連接的電池進行充電。

即使使用集中式負載突降箝位電路,組件也必須能夠處理高達 60V 的輸入電壓。雖然汽車電氣系統內部通常設有保護機制,但仍需要保護電路以因應過電壓、欠壓、過電流、短路及過熱等情況。

除了上述故障情況之外,引進引擎怠速熄火技術的重點在於節能設計,意味著必須注重更廣大的作業電壓範圍。當車輛重新發動並準備從靜止位置前進時,來自引擎的大量電流需求會使電池電壓低於 9V,通常最低會低至 6V。LED 驅動器面對的挑戰是提供調節良好的輸出電壓與 LED 電流,即使遭遇 30V 或更高的電壓突波時,LED 產生的光線也不會改變。

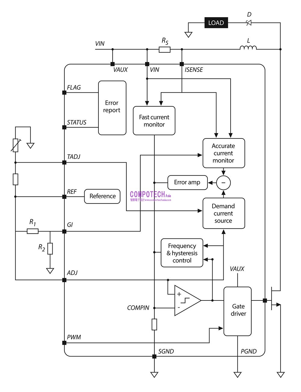
單一調節器拓撲不足以處理 LED 控制器必須處理的條件範圍。在許多時候,電路必須做為升壓調節器以提供更長的 LED 燈條所需的較高電壓,但這將需要暫時切換至降壓運作,當供應電壓增加時,產生的電壓會比電源電壓低。對於低電壓的 LED 鏈,將需要降壓配置。為避免汽車設計人員需使用不同的 LED 控制器進行不同的佈局配置,Diodes 的 ZXLD1371Q 提供可在降壓、升壓或降壓升壓模式中運作的能力。降壓升壓模式可有效因應隨著驅動 LED 燈條所需電壓而震盪的電源變化。400kHz 的切換頻率可提供高效率的電壓調節。


圖 2:ZXLD1371Q LED 驅動控制器的功能方塊圖

變更感測電阻等支持組件的配置可在不同的功率控制模式之間切換控制器。為協助設計,Diodes 網站上的計算器應用程式提供全自動化的組件選擇,以加快開發與原型設計的速度。
 
該裝置採用修改後的遲滯控制演算法,以在任何三種模式下提供高電流精度。對於確保 LED 驅動可在供應電壓變化及 LED 陣列之間提供一致的色彩與輸出位準而言,電流精度極為重要。此設計確保不超過 5% 的偏差,使車輛前方兩個或更多的前向燈具陣列可達到優異的視覺匹配。車載支援脈衝寬度調變 (PWM) 調光,使其能夠控制 LED 燈條的亮度超過 1000:1 的比例,可在駕駛能見度不佳時支援高輸出,並在停車時將亮度降至非常低。
 
由於可在 5V 至 60V 電源範圍內運作,ZXLD1371Q 可符合全電池與發電機電壓支援的要求,包括負載突降等情況。控制器將在高達 +125°C 的溫度下運作,並包括 LED 燈條的熱保護迴路,以確保在高溫條件下不會承受過大的電流應力。

整合故障報告為車輛電子設備的其餘部分提供有效的整合。兩個腳位用於故障診斷。旗標腳位可發出故障訊號;另一個腳位是多層級狀態引腳,可提供有關故障性質的進一步資訊,例如過熱。
 
整合 LED 控制器的可用性不僅可減少各種車輛設計中所需的庫存,還可減少車載組件的數量,節省電路板空間並簡化製造。由於 ZXLD1371Q 符合 AECQ100 與 TS16949 標準,因此可輕鬆整合至新的汽車設計中,為製造商提供以 LED 為基礎的日行燈優勢。

 

電子郵件:look@compotechasia.com

聯繫電話:886-2-27201789       分機請撥:11